The 500W PA
G3YXM


Make your own...

I have left this on the site for interest, I no longer reccommend doing it this way as switching mosfets are almost as expensive as the proper RF ones. I have recently rebuilt my original Throbatron with a pair of MHT1803 RF mosfets and a board from dxworld-e and this gives me the HF bands too!

This is the base station version of my Throbatron MosFet PA, it didn't go off bang for over fifteen years. The MosFets are IXFH58N20 which used to cost about £10 each from Farnell. They have an "on resistance" of 0.04 Ohms and will dissipate about 300W each. A pair of them will give 500W at 30 Volts. Similar, but slower IXFH75N10s are available from Keytronics (01279 505 543) which, as they're only 100V devices, should be OK for the mobile version. I've had 700W out of four at 24V on 160 with a one turn primary / five secondary on the output transformer. (With 58N20s it will deliver 400W on 40 and 700 on 160/80). The rest of the circuit is basically the same but with two devices in parallel on each side of the push-pull. They're good value at £5 each. The golden rule is to use a fet capable of withstanding four times your maximum supply voltage.

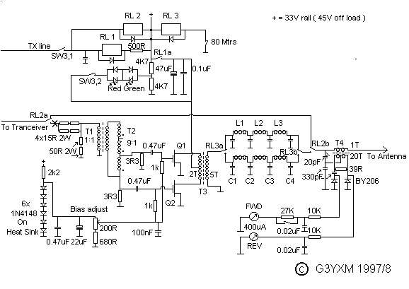
This is a two-band (160 and 80) version. I have tried it on 40, and publish filter details, but the output is only about 250W and it needs more drive.


This is the current circuit of the PA. I've updated it with a few new developments. I hope it comes out OK on your browser, if not, download the gif file (which has been zipped) and view it in paintshop pro or something.


The amp as shown needs 25/35W of drive for full output. I was unable to make a 9:1 balun that gave perfect balance so I split the input transformer into two parts, T1 does the balancing and T2 does the impedance transformation.

input part

Close-up of input transformers. T1 on the right, T2 on the left.

T1 and T2 are wound on EMC type ferrite tubes like Farnell 1463434. T1 has about six turns pri. and sec. and the 9:1 step-down (T2) has 2 turns trifilar wound. 25mm type 43 or 31 ferrite rings would do equally well. The 3.3 Ohm gate load resistors are 20 Watt TO220 power resistors (Farnell 1174224) and the attenuator resistors are 2 Watt metal film. The 1N4148 bias diodes should be in thermal contact with the heatsink and well decoupled to prevent RF pickup.

messy construction!

The whole thing with the lid off.

The output transformer uses two large anti-EMC clip-on two part ferrite tubes similar to Farnell part 9640460. The primary is two turns of thick multistrand connecting wire (centre tapped) and the secondary is 5 turns of thinner multistrand stuff, if you've got any silver plated PTFE coated stuff use that!

detail of T3

The output transformer T3 in all its glory

The choke feeding the output transformer (optional, some seem to work OK without it) is wound with 1.5mm enam. copper wire on another piece of receiver type ferrite rod about 6cm long. I have also fitted a fuse in the line at this point, a 20A automotive blade type is suitable. The output filters are wound with 1.25mm enam. copper on pieces of 20mm O.D. plastic pipe. Turns and capacitor values as follows.

Filter component values
band L1 and L3 L2 C1 and C4 C2 and C3
160 23 turns 28 turns 1200pF 2600pF
80 12 turns 14 turns 560pF 1300pF
40 6 turns 7 turns 300pF 680pF

Keep the individual coils separate (at 90 degrees if possible) to reduce coupling and use good quality silver-mica capacitors, you'll have to parallel some up to make the non-standard values. No problems with heating have been experienced, even with the higher power version of the amp.

The diagram shows a two-band version with the filters selected by RL3, a three-band version could be made using an extra relay (or switch) and set of filter components. Relays 2 and 3 are 50V signal relays and RL1 is a 24V 30A power relay.

The MosFets should be mounted on heat-spreading copper pads (4 or 5 mm thick if poss.) which are then insulated from the main fan-cooled heatsink by suitable thermally conductive sheet such as Farnell stock code 279-900. A very thin layer of heat sink compound should be applied to all mating surfaces and the clamps done up nice and tight! I have used pieces of bicycle inner-tube between the fets and the clamp bar to allow the pressure to be distributed evenly when using multiple devices.


The power supply doesn't need regulating but shouldn't sag to less that 30 Volts at full load (about 25 Amps). I used a 33 Volt transformer with a 40 Amp bridge rectifier and two large 10,000uF capacitors. The standing current should be set to about 1 Amp by adjusting the 200 Ohm pot carefully! Remember these FETs can really draw some current!

For mobile use

The PA works very well from 24V using a one-turn primary and a four or five turn secondary to produce 500W. The best fets to use are the APT10M25BVR from Farnell. Up to 700W has been achieved using four fets and a one-turn to five-turn output transformer (but it's hard enough to stop the aerial catching fire at 400W!). In the car I use an additional small 12AH lead-acid gell battery of the type used in UPS units. This battery gets charged by the car supply whilst on receive and is switched into series on tranmit to give 24V. The switching circuit is shown below.

The Relays must be capable of handling 30Amps but are quite cheap if you use the automotive types which have 12V coils. The TX relay should switch with the aerial c/o relay in the PA.

If your rig won't reduce power to 25Watts to drive the PA then an attenuator must be inserted at the point marked X on the main diagram near RL2a.

The resistors can be made up of series/parallel combinations of small dissipation types if you can't get huge ones.

© G3YXM 1998 - 2014

Suggestions received....

Andy, DL4XX, has sent some pictures of his version using surplus Semikron SKM121AR bolt-down modules. These are 700W dissipation devices with a max continuous current of 130A. They appear to be quite fast and Andy's amp will produce over 1kW on 160 and 80 and 750W on 40 from of a pair of these modules. It has plenty of gain too so he has been able to add a little negative feedback by connecting an 82 ohm resisitor in series with a 82pF mica capacitor from drain of Transistor 1 to gate of transistor 2 and vice versa.
See his pictures here.

Richard, G3CWI finally got some joy out of his after initial explosion problems. Thermal coupling was probably one of the problems, there's a lot of power to be dissipated! He was running his 2 IXFH58N20s at 40V or so and has had over 600W at 67% efficiency on topband. After a considerable number of FETs went bang he has reduced the Volts to 33 on-load (37V off-load) and it now peaks at 550W, about the same as mine. He is using a ferrite-less output transformer using multi-core cable with the screen as primary and the wires in series as secondary; an idea of Lee's. The other thing Richard tried, in order to reduce the tendency of the standing current to "run away" when the FETs get hot, is to replace the fixed 5V regulator for the gate bias with a string of five or six diodes in series (now incorporated into the schamtic above). These should be closely thermally coupled to the FETs (use some silicone grease and stick 'em to the heat spreader) they have enough temperature coefficient to actually reduce the standing current as the FETs heat up.

Lee G0WQY, who has built quite a few of these things, suggests trying surge arrestors from source to drain to catch spikes due to ringing. These should limit just below the rated voltage of the fets used. This is only worth doing if you're using low voltage devices. I got some 47V "transorbs" and put them in series to clip at 94V and it did clamp the ringing on the drains.... they get hot though, so it may not be feasable in high-power units. Most types of fets actually incorporate a Zener diode to limit transients anyway.

I have done some experiments with a four device version. Firstly I tried the cheapo IXFH75N10s which worked fine on 160 at 24V, producing 700W. They weren't so keen on 80 though and 40 was no good at all! I replaced them with IXFH58N20s (as in the 500W version) and it seemed altogether more enthusiastic. I can still get 700W on 160, about the same on 80 and 400 on 40. For the output transformer I am using a single-turn copper tube primary (through two large EMC ferrite tubes) with a five-turn secondary. I think I will probably stick with the one-turn primary in future, it works better on the higher bands.

Any more good ideas? Let me know and I'll try them and/or publish them here. E-mail address is on the main page.

There are new power-MosFets coming out every week or so, look for ones with a low Rds-on, fast switching times (<50ns) and high power dissipation. TO3P or TO247 packages give better heat sink capability and some of the large bolt-down modules look promising. The main drawback is the high gate capacitance, several thousand pF, which makes them hard to drive above 7MHz. Check out Farnell's web site for the latest specs (there's a link in the Shack). IXYS and APT ( FET manufacturers) also have web sites.


This page last updated 05/02/2014.

Back to the shack